79Merc175
Cadet
- Joined
- Aug 7, 2006
- Messages
- 27
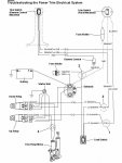
Hello - I've got a '79 V175 that was having an issue with tilt/trim where I'd have to tap the top of the AC motor to get it to run. This sounded like a classic case of it needing new motor brushes so I bought a repair kit (commutator and brushes) and rebuilt it after thoroughly cleaning the old brush dust from the motor. After the rebuild it now doesn't run at all. To add to this in the midst of troubleshooting I now also don't hear any audible click from the solenoids used for up/down operations. I've replaced the solenoids this weekend and took the AC motor back apart to double-check everything but still my tilt/trim is dead. I've checked for blown fuses, burnt wires and the like but everything appears to be sound from that perspective. I'm sure I now have multiple issue but am looking for suggestions on how to narrow this down and other things to look for.
Thanks In Advance!!
Thanks In Advance!!