RANDYLBARNES
Cadet
- Joined
- Apr 16, 2009
- Messages
- 8
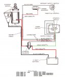
I am in the process of trying to get a RJE-18C running. Can someone please help me out with the wireing? I know that the large red one goes directly to the solenoid to energize the starter and the large black one is ground. There are 2 small wires. 1 looks as if it is going to an electronic choke solenoid. Is this a 6 or 12 volt solenoid in 1956? I can not figure out what the other one is for. It is going to the shaft that is hooked to the throttle control. Is there something missing that it hooks to? Thanks for the help.