Hello all, I am new here and have ran into a wall. I just purchased a '79 Sea Ray SRV-195 that needed some work last weekend. One of the things that needed replaced were the tilt/trim switch/sender pods on the back. The person before me cut the wires on the interior of the boat. I think I found where the switch should plug into but the color of the wires do not match what was listed in the instructions and other posts on this site. I have a solid purple wire, and 2 solid blue wires that terminate to female plugs that appear to be the match for the male plugs that are attached to the pod (see attached picture). Is this the correct plug or am I way off base? I cannot test because I am currently repairing the bell housing that had one of the threads galled out so I cannot attach the outdrive yet.
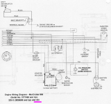
The larger issue that I am having is with the sender. The instructions just say that it attaches to the engine harness. The WSM and other posts on this forum says that it goes to ground and a brown wire with a white stripe. I cannot find a brown wire with a white stripe anywhere on this boat. I looked under the console but the only color wires I saw attached to the gage were a light brown wire (I cannot find the other end of this wire) and a purple wire with a white stripe that terminates to a splice at the transom (see second picture). the other wires all seem to be connected to something. Am I missing something here or did I suddenly go color blind?
Any help would be greatly appreciated. I am really close to getting this buttoned up and on the water and the last thing I want to do is have to tear the outdrive off because I fried these pucks.
Mods: I apologize. I am an idiot and clicked the wrong thread. This should have been in Merc not Volvo. Is there a way to relocate this? Sorry.
The larger issue that I am having is with the sender. The instructions just say that it attaches to the engine harness. The WSM and other posts on this forum says that it goes to ground and a brown wire with a white stripe. I cannot find a brown wire with a white stripe anywhere on this boat. I looked under the console but the only color wires I saw attached to the gage were a light brown wire (I cannot find the other end of this wire) and a purple wire with a white stripe that terminates to a splice at the transom (see second picture). the other wires all seem to be connected to something. Am I missing something here or did I suddenly go color blind?
Any help would be greatly appreciated. I am really close to getting this buttoned up and on the water and the last thing I want to do is have to tear the outdrive off because I fried these pucks.
Mods: I apologize. I am an idiot and clicked the wrong thread. This should have been in Merc not Volvo. Is there a way to relocate this? Sorry.


