meyerboy
Petty Officer 2nd Class
- Joined
- Dec 10, 2009
- Messages
- 100
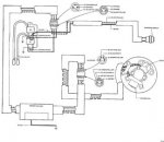
Happy New Year! I was on the recieving end of someone's resolution to clean out the garage, and he had a 4hp laying on the ground. I was really not interested in the motor, but the decals really surprized me as they are in French. Too much temptation, bought it for three twenties, and discovered the carb is off the motor, and the power pack is floating (wires connected). Does anyone:
1. Have an OMC outboard with instruction decals other than English?
2. Have experience with a CD Mag motor?
3. Know, and can show me how the power pack is mounted correctly.
I am a long way from trying to start this guy, but I will post when I get there.
1. Have an OMC outboard with instruction decals other than English?
2. Have experience with a CD Mag motor?
3. Know, and can show me how the power pack is mounted correctly.
I am a long way from trying to start this guy, but I will post when I get there.