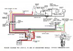
1960 Evinrude Lark 40 hp wiring harness

thord

Cadet
Joined
Mar 31, 2009
Messages
15
I am rebuilding my harness is falling apart and somewhat deformed from age and needed to know what size wires these are in the harness.

Thanks
 

Attachments

  • Wiring1958-61_35-40hpwithoutgenerat.jpg
    Wiring1958-61_35-40hpwithoutgenerat.jpg
    85.8 KB · Views: 0

thord

Cadet
Joined
Mar 31, 2009
Messages
15
Re: 1960 Evinrude Lark 40 hp wiring harness

My guess is the battery cable is 6ga and all the other wires are 14 or 16? I guess I will go with 14 just to be safe. Anyone know for sure?
 
Top